全國服務熱線
0510-85068333
反應設備系列
換熱設備系列
發酵設備系列
儲罐塔器系列
出口項目設備
ASME產品
樹脂成套設備
其他設備
無錫市志成生化工程裝備有限公司
法人代表:錢菊明
電話:0510-85071168 85068333
傳真:0510-85068111
郵件:wxzcsh@wx-zc.com
網站:http://www.usmeipu.com
地址:無錫市羊尖鎮機械裝備產業園B區寶園路8號
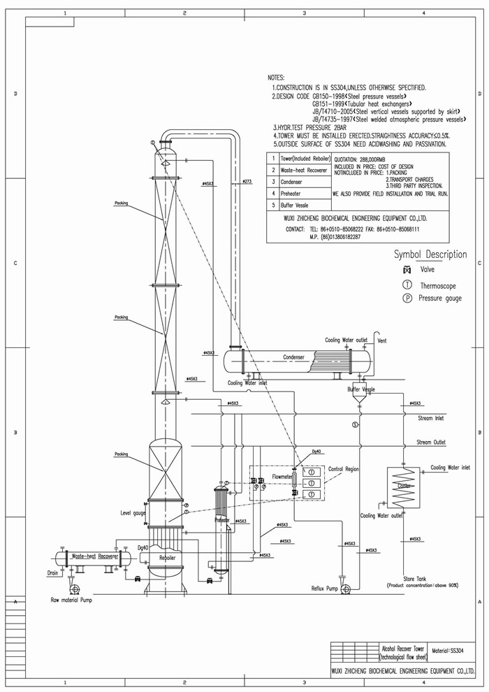
本裝置適用于制藥、食品、輕工、化工等行業的稀酒精回收。也適用于甲醇等其他溶煤的蒸餾。本裝置根據用戶的需要,可根據30℃左右的稀酒精蒸餾至90-95℃酒精,成品酒精度數要求再高,可以加大回流比,但產量就相應減少。
裝置特點: 本裝置采用高效的金屬不銹鋼填料。蒸餾塔采用不銹鋼制,從而防止了鐵屑堵塔填料的現象,延長了裝置的使用期限。本裝置中凡接觸酒精設備部分如冷凝器、穩壓罐、冷卻蛇管等均采用不銹鋼,確保成品酒精不被污染。蒸餾釜采用可拆工U型加熱管,在檢修時可將U型加熱管拉出釜外,便于對加熱管外壁及蒸餾釜壁進行清洗。本裝置可間歇生產,也可半連續、連續生產。
本裝置采用高效的金屬不銹鋼填料。蒸餾塔采用不銹鋼制,從而防止了鐵屑堵塔填料的現象,延長了裝置的使用期限。本裝置中凡接觸酒精設備部分如冷凝器、穩壓罐、冷卻蛇管等均采用不銹鋼,確保成品酒精不被污染。蒸餾釜采用可拆工U型加熱管,在檢修時可將U型加熱管拉出釜外,便于對加熱管外壁及蒸餾釜壁進行清洗。本裝置可間歇生產,也可半連續、連續生產。
主要技術參數
“U”鋼印換熱器
堆疊式調節器
脫嗅塔
不銹鋼反應釜
DT、DC設備
立管換熱器
撬裝裝置
結晶罐
掃一掃 關注我們
Copyright 2020 無錫志成 版權所有 All Rights Reserved 蘇ICP備05040149號 蘇公網安備 32020502000653號
公司地址:江蘇省無錫市羊尖鎮機械裝備產業園B區寶園路8號 聯系電話:0510-85071168 傳真:0510-85068111